车型:2 0 1 2 款荣威9 50 , 排量2.4L。
行驶里程:15500km。
故障现象:客户反映,最近几天突然发现该车空调不制冷,要求尽快解决。
故障诊断:技师先从外部检查,打开机盖,视察制冷开关在闭合态势下空调压缩机电磁离合器的动作,发现能正常吸合。连接诊断仪,检查结果为:车辆空调系统故障码B393B-空调压缩机阀控制回路开路(如图1所示)。

图1 故障信息
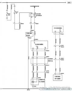
根据故障内容,查阅《维修手册》中相关的电路图(如图2 所示)。

图2 空调压缩机相关电路
同时根据故障码诊断说明,检查空调压缩机调节电磁阀EM008,结果是EM008-2 电压12V,EM008-1接地正常。
此款空调是BP31(AT)-LAF(2.4L)-AC-B393B,BP31 采用电控变排量压缩机,压缩机电磁离合器由ECM 控制,而压缩机压力电磁调节阀由HVAC 控制单元控制,压缩机压力电磁调节阀调节范围0%~100%(如图3 所示)。

图3 压缩机压力电磁调节阀
FC041-11 通过HVAC 提供12V电源,FC041-10 由HVAC控制单元通过PWM 信号接地,压力电磁调节阀电流在260~750mA(50%~100%)范围内调节,当电流为0mA 时,电磁阀开度为0%。
当HVAC 至压力电磁调节阀线束中任意一条线断路,压缩机以最小排量输出,此时高低压压力差相近,空调不制冷。
当HVAC 上FC041-10 对地短路,此时压缩机已最大排量输出,当蒸发器温度传感器低于3℃,压缩机的电磁离合器将断开。
技师通过检查和以上分析,结合故障码反映的内容,初步判断HVAC控制单元(如图4 所示)损坏的可能性比较大。

图4 HVAC位置
于是就先互换HVAC 控制单元试试,结果故障现象在两台车上同时消失,显然问题一定出在回路针脚接触不良上。
故障排除:拆下HVAC后仔细检查了HVAC控制单元FC041-10PIN脚,发现确实如此,调整PIN脚后故障排除。
故障总结:自动空调系统越来越广泛地应用在不同的车型上,维修思路要跳出以往传统手动空调的思维,了解维修车型的系统特点,看图、分析、测量,最后才是接近真相的判断。