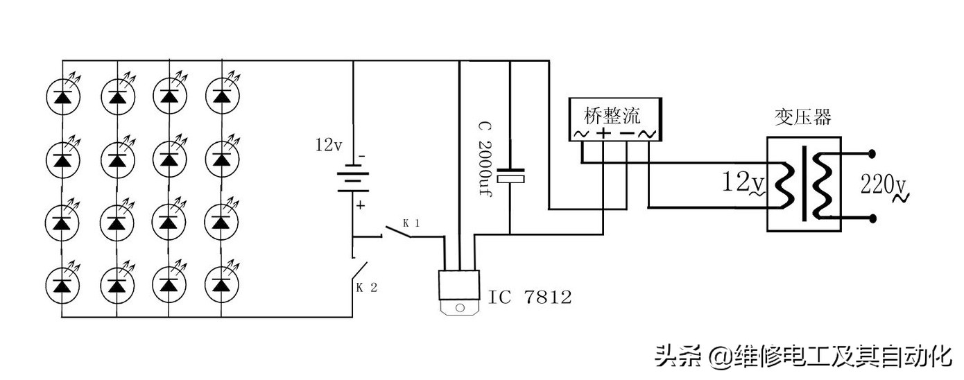
目前最为主流的灯具是LED的灯具!!请继续向下看,不会接的可以给我留言,我会教你怎么接。
多年以前:
楼道,厨房、厕所等处的照明灯,常常无人关灭,白白浪费电能,如果将一只指示灯串联到电路中,并装在醒目的地点,就可达到节电的目的。如图所示,指示灯与导线的连接实行锡焊,焊接点和裸露的线头都用绝缘胶布缠包。
通常,15瓦照明灯,可串联 12 伏、0.15安指示灯;25瓦照明灯可串联 6.3 伏、0.15 安指示灯;40瓦照明灯可串联 3. 8 伏、0.3 安指示灯。


、随着科技的发展,再后来在:
人类生活除了水、空气、食物必需用品之外,光一直影响人们的作息,一直过着日出而作,日落而息的生活。直到1879年爱迪生发明了电灯泡(白炽灯),它的原理是:当灯接入电路中,电流流过灯丝的热效应,使白炽灯发出连续的可见光和红外线,此现象在灯丝温度升到700K即可察觉,由于工作时灯丝温度很高,大部分的能量以红外辐射的情势浪费掉了;同时由于灯丝温度很高,蒸发也很快,所以寿命大大的缩短了,大约在2200小时左右,而光效大约在每瓦12(Lm)左右。以前照明系统只讲究数量,而今天已经逐步走向精致,讲究省能效果。由于照明技术及照明器具的广泛使用,使人们的生活水准普遍提高,对照明设备的需求日益激增,也使得耗电量扩大,于是开始重视高效率、高品质的照明设备的发展。电子节能灯主要是通过镇流器给灯管灯丝加热,大约在1160K温度时,灯丝就开始发射电子(固在灯丝上涂了一些电子粉)电子碰撞氩原*弹子**性碰撞,氩原子碰撞后,获得能量又撞击汞原子在吸收能量后,跃迁产生电离;发出253.7nm的紫外线,紫外线激发荧光粉发光,荧光灯工作时灯丝的温度大约在1160K左右,比白炽灯工作的温度2200K~2700K低,所以它的寿命也大大提高到8000小时以上,又由于它不存在白炽灯那样的电流热效应,能达到每瓦60(lm)流明。


到现在:
LED(Light Emitting Diode),发光二极管,是一种能够将电能转化为可见光的固态的半导体器件,它可以直接把电转化为光。LED的心脏是一个半导体的晶片,晶片的一端附在一个支架上,一端是负极,另一端连接电源的正极,使整个晶片被环氧树脂封装起来。
1、节能:白光LED的能耗仅为白炽灯的1/10,节能灯的1/4.
2、长寿:寿命可达10万小时以上,对普通家庭照明可谓"一劳永逸"。
3、可以工作在高速态势:节能灯如果频繁的启动或关断,灯丝就会发黑,很快的坏掉,所以更加安全。
4、固态封装,属于冷光源类型。所以它很好运输和安装,可以被装置在任何微型和封闭的设备中,不怕振动。
5、led技术正日新月异的在进步,它的发光效率正在取得惊人的突破,价格也在不断的降低。一个白光LED进入家庭的时代正在迅速到来。
6、环保,没有汞的有害物质。LED灯泡的组装部件可以非常容易的拆装,不用厂家回收都可以通过其它人回收。
7、配光技术使LED点光源扩展为面光源,增大发光面,消除眩光,升华视觉效果,消除视觉疲劳。


